Проблемы при оплате банковскими картами
Иногда при оплате банковскими картами Visa / MasterCard могут возникать трудности. Самые распространенные из них:
- На карте стоит ограничение на оплату покупок в интернет
- Пластиковая карта не предназначена для совершения платежей в интернет.
- Пластиковая карта не активирована для совершения платежей в интернет.
- Недостаточно средств на пластиковой карте.
Для того что бы решить эти проблемы необходимо позвонить или написать в техническую поддержку банка в котором Вы обслуживаетесь. Специалисты банка помогут их решить и совершить оплату.
Вот, в принципе, и все. Весь процесс оплаты книги в формате PDF по ремонту автомобиля на нашем сайте занимает 1-2 минуты.
Стал периодически загораться «ABS»
Стала периодически загораться индикация неисправности «ABS». Загоралась, в основном, при начале движения задним ходом и торможении (притормаживании) на гравийке (камнях) и реже на асфальте.
Выполнено в поисках причины:1. Проверить давление в шинах — норма.2. Проверить состояние роторов датчиков (гребенки) — проверены передние, не треснуты, зубья целые3. Проверить состояние датчиков и контактов — проверены передние, видимых повреждений нет.4. Проверить люфт подшипников ступиц — люфта нет.5. Почистил передние датчики и гребенки.6. Разъединил и соединил контакты датчиков передних колес, предварительно сбрызнув очистителем контактов.
Методы устранения
После того, как основные причины возгорания контрольной лампы АБС на Шевроле Лачетти определены, автолюбители пытаются собственными силами решить эту задачу. В данной части статьи рассмотрим возможные методы устранения появившейся проблемы без обращения в автосервис, где ремонт обойдется достаточно дорого.
Датчики АБС
Возгорание лампы АБС на контрольно-приборной панели указывает в первую очередь, что один или несколько датчиков не дают сигнал. Таким образом, существует два варианта — почему отказали измерители.

Первый — выход со строя непосредственно самого датчика АБС. Поэтому, стоит добраться до колодки проводов, которая соединяет цепь датчика с основной сетью. Затем отсоединить провода и проверить работоспособность измерителя при помощи мультиметра. Такую операцию необходимо совершить со всем датчиками ABS, которые установлены на автомобиле.
Второй — окисление соединителей в колодке проводов. Это может случиться после езды по снегу или во время дождя. Чтобы устранить проблему, необходимо рассоединить колодку и прочистить контактную группу. Затем, рекомендуется защитить соединение при помощи специальных средств, типа медной пасты.
Проводка
Появление лампы АБС сигнализирует неисправность в системе, и второе место, где рекомендуется искать неисправность является проводка ABS. Так, обрыв провода, или его повреждением может привести к возникновению такого эффекта. Чтобы устранить неисправность придется прозвонить всю проводку тестером и заменить поврежденный элемент.
Как показывает практика, большинство автолюбителей производят зачистку поврежденного участка, скрепление проводов и их изоляция. Рекомендуется проводить не просто скручивание проводки, а их пайку, во избежание коррозионных повреждений, перепадов напряжения и последующих разрывов. Изоляцию лучше проводить не изолентой, а термотрубкой. Это позволит уберечь от попадания влаги в ремонтный участок, а соответственно и предотвратит коррозию.
Блок АБС
В процессе эксплуатации, особенно если автомобилю больше 7 лет, может случиться так, что блок АБС может выйти со строя. Определения неисправности элемента достаточно сложный процесс, который под силу не каждому автомобилисту. Поскольку необходимо обладать определенными знаниями в автомобильной электрике.

О замене блока АБС и уже не говориться, поскольку неправильное подключение нового элемента может провести к выходу его со строя, поэтому такие процедуры рекомендуется доверить профессионалам. Поэтому, кто не уверен в своих силах, рекомендуется обратиться в автосервис с хорошим электриком.
Тормозные колодки
Неоднократно сигнализатор АБС загорается при износе тормозных колодок. Так, стоит проверить состояния этих важных элементов автомобиля. Для этого придется снять все 4 колеса и проверить каждую колодку отдельно, поскольку датчик мог сработать на любой из них.
Уровень жидкости и завоздушенность
Если предыдущие варианты прошли проверку и неисправностей не обнаружено, то стоит заглянуть в подкапотное пространство и проверить уровень тормозной жидкости в системе. Если в тормозном бачке отсутствует тормозная жидкость, то придется немного попотеть, поскольку обычной доливкой не обойтись и скорее всего система завоздушена.
Чтобы устранить неисправность, необходимо доливая жидкость прокачать все четыре колеса, чтобы выгнать воздух с системы. Но, прокачки тормозной системы будет не достаточно и необходимо сбросить ошибку, которая возникла в электронном блоке управления автомобилем.

Блок управления
Еще одно место, где может крыться неисправность остается электронный блок управления транспортным средством, или в простонародии — «мозги». Как было выяснено, загорание контрольной лампы ABS, — это «болезнь» всех Шевроле Лачетти. В большинстве случаев, она кроется именно в программной части. Так, для устранения неисправности необходимо подключаться к ЭБУ и сбрасывать ошибки. Если данный вариант не поможет, то стоит перепрошить блок управления. Как показывает практика, это лечить не только проблему с контрольной лампой АБС, но и другие частые неисправности.
Как отключить АБС
Проще всего отключить систему АБС можно удалив предохранитель, который отвечает за цепь этой системы.
Открываем крышку блока предохранителей в салоне и извлекаем необходимый предохранитель

В данном случае он третий сверху во втором ряду.
Примечание! После извлечения предохранителя и запуска двигателя, на панели приборов не погаснут индикатор системы АБС и индикатор неисправности тормозной системы. Это означает, что система АБС в данный момент не работает. После установки предохранителя на место и повторного включения зажигания, система самодиагностируется и индикаторы погаснут.
Загорелась лампочка индикатора системы ABS: что делать?
Все современные транспортные средства оснащены системой безопасного торможения ABS, которая имеет сложную конструкцию замедления движения автомобиля. В странах Европы автопроизводители комплектуют все новые модели системой ABS, однако далеко не на каждой машине можно встретить действительно практичную систему.
Работает она так: все четыре колеса транспортного средства оборудованы датчиками ABS, которые начинают работать в момент резкого торможения. Для предотвращения заносов система не дает полностью заблокировать колеса и постепенно снижает скорость их вращения.
Но, подобное возможно лишь на качественно изготовленных системах ABS, которые устанавливаются на модели транспортных средств средней и высшей ценовой категории. Как показывает практика, система на бюджетных автомобилях зачастую является бесполезным дополнением, которое никак не влияет на процесс торможения. Помимо этого, отмечается еще одна досадная особенность функционирования АБС на автомобилях с пробегом – это самопроизвольное загорание индикатора неисправности системы ABS и ESP на приборной панели. Естественно, подобная индикация очень отвлекает водителя от управления транспортным средством, постоянно заставляя думать о возникновении серьезной неисправности.
Поспешим успокоить автовладельцев, столкнувшихся с подобной проблемой. Все дело в том, что загорания индикатора АБС может вовсе не указывать на наличие проблем и неисправности системы. Зачастую, причины этого вызваны не связанными с антиблокировочной системой неисправностями других элементов.
Что делать, если загорелась лампочка ABS?

Антиблокировочная тормозная система создана, чтобы устранять возможные проблемы во время езды, не допускать ошибок со стороны водителя при работе с педалью. При резком торможении АБС не позволит полностью заблокировать колеса, исключая занос, например на скользких участках дороги – машина мягко снизит скорость. Увидели, что на торпеде горит АБС – уменьшите давление на педаль тормоза. Дальше автомобиль все сделает за Вас.
Важно! Наличие подобной системы в авто – не повод газовать на гололеде и быстро кататься на мокрой дороге. Помните, что индикаторы, кнопки и сигналы не работают, если водитель за рулем ведет себя неправильно
Сбой в АБС грозит тем, что в нужный момент система не сработает должным образом. В лучшем случае, авто стукнется о препятствие, в худшем – исход будет летальным.
Последствия неисправной АБС

АБС, как и любой другой элемент автомобиля, способен изнашиваться, теряя со временем надежность. Суть системы – в обеспечении правильного торможения. Каждое колесо имеет «личный» датчик, что позволяет постепенно регулировать торможение и снижать скорость без блокировки всех колес разом. Система, работающая неправильно, не сможет этого сделать.
Отключать АБС можно, но делать этого все же не стоит. Если АБС некорректно выполняет функции, возможны повреждения подвески. Лампа АБС, срабатывающая в несвойственной ситуации, грозит тем, что водитель просто потеряет контроль над управлением.
Проблемы с системой ABS
Здравствуйте дорогие со клубники! Хочу спросить совета! У меня шевроле лачетти 2008 г.в буквально две недели назад загорелся на приборной панели чек неисправности АБС,я сделал диагностику кабелем ОБД 2 с переключателем и вот выдало такую картину
- Тема изменена 3 года, 11 месяцев назад пользователем Андрей .
- Тема изменена 3 года, 11 месяцев назад пользователем Андрей .
Привет, Дима! Файлы не добавились по причине большого размера. Максимальный размер одного файла 2 мб.
выдает код ошибки С0035 и С0040 неисправность цепи переднего левого и переднего правого колес! Бывает что тухнет а через какое то время опять загорается только с одним кодом ошибки С0035 , я обьездил около пяти диагностик вот только на последней мне сказали что это блок АБС так глючит
они объясняют эту проблему так что в под капотном пространстве нет такой циркуляции воздуха а блок расположен вблизи к мотору и от температуры блок начинает выдавать ошибку, я теперь не знаю что делать, предварительно я поменял сами датчики,но все равно загорается
Дима, не факт что это блок. Необходимо для начала проводку проверить и разъемы. А также наличие всех зубчиков на задающем диске возле датчика.
1. Проверяем целостность всех зубчиков на задающем диске.
2. Обрабатываем средством для защиты контактов разъем блока управления АБС и разъемы всех датчиков. Если проблема не ушла, тогда идем дальше.
3. Отключаем разъем от датчика и подключаем к контактам датчика вольтметр переменного тока. Вращаем колесо примерно один оборот за 2 секунды. Должно быть напряжение 100 -130 мВ
4. Замеряем сопротивление проводов от датчика к блоку управления. Отключаем АКБ. Переводим мультиметр в режим измерения сопротивления до 200 Ом и подключаем один щуп к первому контакту разъема датчика, а второй щуп к 5 контакту разъема блока. Сопротивление должно быть минимальным и не изменятся при дергании проводов. Аналогично проверяем провод от 2 контакта датчика к 4 контакту блока.
5. Проверяем на контактах 17 и 18 блока управления наличие надежного питания. На остановленном двигателе оно должно быть равно напряжению АКБ и не изменяться при дергании проводов.
6. На контактах 19 и 16 проверяем надежную “массу”
Если питание есть, проводка целая, зубчики все в наличии, датчики исправны – значит скорее всего виноват сам блок управления тормозной системой
Источник
Причины самопроизвольного включения индикатора неисправности ABS
В транспортном средстве с исправно работающими узлами и агрегатами, загорание сигнальной лампы указывает на разблокировку колес. Это говорит о том, что система функционирует полностью исправно. Датчики зафиксировали необходимость активации системы безопасного торможения и инициировали этот процесс, в результате чего индикатор на приборной панели загорелся. В этом случае идеальным вариантом станет снижение воздействия на тормозную педаль для стабилизации движения автомобиля.

Если же на машине установлено несколько высокотехнологических систем безопасности (например, ABS и ESP), то бояться не стоит, поскольку они всю работу сделают за водителя. Среди других причин сработки сигнального индикатора системы ABS выделяют следующие:
- засорение датчиков АБС, в результате чего возникает соответствующая ошибка (ее код можно определить в ходе проведения компьютерной диагностики);
- некорректная работа системы, вызванная наличием очагов коррозии на рабочих элементах датчиков;
- поломка бортового компьютера, вызванная самопроизвольным включением различных индикаторов;
- неисправности элементов ходовой системы, в ходе которых нарушаются положения датчиков ABS;
- сгорел предохранитель системы.
Не стоит исключать наличие различных неполадок с электросети автомобиля, в частности выход из строя некоторых ее потребителей, что также может спровоцировать ошибочное включение сигнальной лампы системы АБС, независимо от того, моноприводный у вас автомобиль или 4WD.
Например, на некоторых моделях компании Volkswagen выпуск которых пришелся на конец 90-х годов присутствует одна особенность, связанная с включением сигнализатора ошибки АБС, при наличии неисправности в других механизмах.
В подобных случаях процесс проведения самостоятельной диагностики системы управления торможением оправдан лишь частично, поскольку для корректного определения ее неисправности у автовладельца нет необходимого диагностического оборудования. А «метод тыка» в этом случае не подходит.
Рекомендации по устранению неисправности
Если датчик АБС на вашем Лачетти хэтчбек установлен корректно, но все еще возникают проблемы,
существует несколько рекомендаций по устранению неисправности.
Перед тем как приступить к ремонту, необходимо выполнить диагностику системы АБС с помощью специального оборудования.
Ниже приведены возможные методы устранения неисправности, которые помогут вам восстановить нормальную работу системы Антиблокировочной системы (АБС) на вашем автомобиле Лачетти хэтчбек.
| Проблема | Рекомендации по устранению |
|---|---|
| Датчик АБС не работает | 1. Проверьте соединения проводов и разъемов датчика АБС на предмет повреждений или окисления. При необходимости очистите или замените их.
2. Проверьте состояние датчика на наличие физических повреждений или износа. При необходимости замените датчик АБС. 3. Проверьте наличие питания на проводах датчика АБС. При необходимости проверьте предохранители и реле системы АБС. |
| Сигналы от датчика АБС неправильные | 1. Проверьте датчик на наличие физических повреждений или износа. При необходимости замените датчик АБС.
2. Проверьте спецификации датчика и сравните с рекомендуемыми значениями производителя автомобиля. 3. Проверьте разъемы на предмет окисления или повреждений. Очистите или замените их при необходимости. 4. Проверьте провода на наличие перебоев или повреждений. При необходимости выполните замену или ремонт. |
| Ошибка в системе АБС | 1. Проверьте соединения проводов и разъемов системы АБС на предмет повреждений или окисления. При необходимости очистите или замените их.
2. Проверьте состояние компонентов системы АБС и замените неисправные детали. 3. Проверьте параметры системы АБС с помощью специального оборудования и выполните необходимые настройки или программирование. |
| Неисправность электрической цепи системы АБС | 1. Проверьте состояние проводов и разъемов системы АБС на наличие повреждений или окисления. При необходимости очистите или замените их.
2. Проверьте состояние предохранителей и реле системы АБС. При необходимости выполните замену. 3. Проверьте все электрические соединения системы АБС на наличие короткого замыкания или обрыва. При необходимости выполните ремонт или замену. |
Если после выполнения указанных рекомендаций проблема с датчиком АБС на Лачетти хэтчбек не устраняется, рекомендуется обратиться к специалисту для дальнейшей диагностики и ремонта.
Сообщества › Лада Приора (Lada Priora Club) › Блог › ABS на приоре
Нужна помощь! Загорелся ABS на приоре, но комплектация без ABS. С машиной ничего не делал. Куда копать? В чём может быть причина?
Комментарии 18
Каких датчиков? Машина без ABS
начни с проверки датчиков !на целостность и соединения!
Сброс ошибок, в дождь тоже мултик кричит о том что у меня беда с абс но у меня нет таковой
клему попробуй скинуть на пару минут:)
абс зарождается походу в твоей машине!
Проблема в приборном щитке
Штекер что в комбинацию приборов идет, немного отошел или сдвинулся. сними его (осторожнее со флажком) и вставь обратно. у меня такая же ситуация была)
Обьясню причину: контроль неисправности системы АБС на приоре — отсутствие массы на ножке, ответственной за него. Если проводка под абс есть, то под капотом за акб будет разъем, а в нем перемычка…но врядли; если проводки под абс нет, то на разъеме, что идет на приборку, на ножку, ответственную за абс идет просто минусовой провод от близлежащей ножки
чет глюк какойто, забей, едет и ладно, как будешь аккум снимать, может и нормалезуется
Тоже сначало о штекере подумал, сегодня вечером посмотрел поправил поехал проверить минут через 10 езды опять загорелся удар по панели потух. Напрягает постоянно по панели стучать
Загорелась только вчера. И ещё по панели удариж перестает гореть, потом где то на кочке может загорелся, а может и на месте когда стоиш
Не чего там не калхозили просто штекер на преборке поправить надо у меня тоже такое было да установки абс
Не обращай внимание едет и ладно! если стояло АБС тогда другой вопрос)))!
Машиной владею 5 лет знаю в ней каждую гайку и откуда эта гайка, колхоза в ней нет
Может о чем то другом информирует. Или с завода кося, абс нет вот и горит))))
В приборке. залепи пластелином и забудь.
Как так то? Может все таки с абс, раз лампа горит. Или на автоваз
Устройство и назначение основных узлов системы АБС
Функциональная гидравлическая схема системы АБС Шевроле Круз показана на рисунке:

Центральным узлом такой схемы является блок АБС.
На данной схеме:
1 – электронный блок управления АБС;
2- место установки трубки главного цилиндра;
3- переднего левого;
4 – переднего правого;
5 – заднего левого;
7 – заднего правого;
8 – блок гидравлики.
Электронный блок управляется на основании данных сигналов, полученных от датчиков скорости вращения колес (датчиков АБС), установленных непосредственно в ступицах всех колес. Датчики индуктивного типа, реагируют на прохождение магнитных доменов относительно рабочей зоны при вращении колеса. В случае отсутствия электрических импульсов одного из колес, блок управления формирует электрические импульсы на клапаны модуляторов, которые на короткое время разблокируют колесо, уменьшая давление в соответствующей тормозной трубке (канале).
В случае неисправности одного из датчиков, нарушения проводки или других отказах оборудования, система переходит в аварийный режим. При этом в электронный блок управления записывается код ошибки. После устранения неисправности данный код остается в памяти. Поэтому нередки случаи, когда после приобретения исправного блока АБС на разборке и установки его на Шевроле Круз, индикаторная лампа неисправности системы ABS продолжает сигнализировать. Необходима повторная диагностика и сброс ошибок.
Функцию антипробуксовочной системы также выполняет электронный блок АБС, который руководствуется показаниями значительного увеличения скорости вращения одного из колес относительно других колес. В некоторых случаях в условиях подъема под уклон в условиях скользкого дорожного покрытия автовладельцы вынуждены отключить данную систему. Это производится одновременно с отключением АБС.
Отключить АБС можно следующими способами:
- вынуть предохранители, обслуживающие блок АБС;
- снять разъем блока ABS.
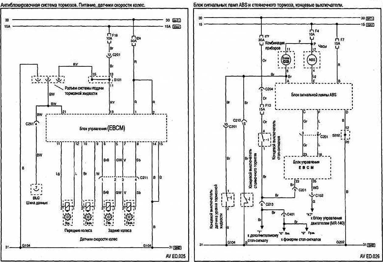
Принципиальная электрическая схема блока АБС показана на рисунке:
Варианты самостоятельной диагностики системы, если на панели приборов горит ABS
О наличии ошибок функционирования того или иного узла сообщает бортовой компьютер. На дисплее будет отображен код, соответствующий определенной неполадке.
Важно! Набор кодов ошибок, их обозначение разнятся. Все зависит от производителя
Уточнять расшифровки необходимо в инструкции пользователя, или в интернете.
Диагностику можно осуществить своими силами. Можно сделать что-то из нижеприведенного списка.
Самостоятельный контрольный тест. На сухом участке нормальной дороги разгоняемся до 100 км/час. Выключаем магнитолу, закрываем все окна, внимательно слушаем. Услышали треск (спереди, сзади, с правой или левой стороны)? Возможен люфт подшипника ступицы.
Посещение автомойки
В процессе уборки укажите, чтобы особое внимание уделили дискам и ступицам. Тщательная очистка позволит устранить самопроизвольное загорание чека АБС.
Проверка предохранителей
Если сгорел тот, что отвечает за антиблокировочную систему, провести замену.
Ставим авто на домкрат, внимательно изучаем область датчика, проверяем целостность кабелей. Заметили коррозию или грязь? Аккуратно чистим. После этого включение АБС должно исчезнуть.
Самый надежный способ (и самый дорогостоящий) – отправить авто на диагностику в сервисный центр. Благодаря особому оборудованию специалисты могут находить неисправность быстро и точно. Как вариант, можно позаботиться о приобретении такого оборудования, но его цена может для некоторых оказаться совершенно неподъемной.
Chevrolet Cruze ❄WHITE BEAST❄ › Бортжурнал › Проблемы с ABS, решение.
Для полной картины начну с самого начала моей проблемы с АBSОднажды зимой я стал поворачивать на перекрестке и одно колесо у меня провалилось в яму и тут же загорелась индикатор АBS на панели, затем на скорости не с того не чего затрещал блок АBS и спустя секунды 3 загорелись еще 2 лампочки, это “машина с заносом” и “ключик“. и ABS отключился Т.к. машина была на гарантии, я поехал к официалам и они че то там сделали и лампочки погасли.После этого проездил 3 месяца, и уже летом, стал сдавать задом и у меня опять затрещал Блок ABS и при малейшем нажатии на тормоз срабатывал АBS, и после этого загоралась лампа ABS и через некоторое время загорались опять те 2 лампочки. После, при езде, они могли сами погаснуть и больше не загораться.Загорались и гасли у меня эти лампочки с переодичностью через день, а мог и неделю проездить и ничего незагоралось.Мне все это надоело и я поехал на диагностику, и она выявила что правый датчик не показывает вообще признаки жизни, ладно ОК. отдал 1200 за возьню диагноста и поехал покупать новый датчик ABS.Купил, поставил, ничего не горит, доволен. Но спустя неделю на скорости 40 я резко обрулил яму и на тебе, опять загорелись эти зловещие лампочки.Тут мое терпение лопнуло, и я решил сам разобраться че к чему. Снял датчик ABS посветил в отверстие фонариком, покрутил немного тормозной диск глядя в дырку и увидел что там болтается осколок пружинного кольца и этот осколок не давал правильно считывать информацию датчику. Ну а дальше мои проблемы с АBS закончились.
Собственно как я решал эту проблему описано ниже.
Для Вытаскивания этого сломанного пружинного кольца понадобится.
1. Головка на 32, с большим воротком ( небольшую трубу как рычаг)2. ключи на 15,183. Головка ТОRX 30, 404. Фомка, молоток, зубило, небольшая веревка, смазка любая (литол, солидол, графитка и тд) тряпки.
1.Домкратим машину, ставим на упор, снимаем колесо и заглядываем на заднюю сторону поворотного кулака и видим датчик ABS.Откручиваем его (ТОRX 30)
Достаем осколки3. Откручиваем ступичную гайку головкой на 32. Откручивается очень туго, может понадобится большой рычаг. Для того чтобы тормозной диск не крутился, я завел машину, посадил тещу и заставил удерживать педаль тормоза пока я не открутил эту гайку. Можно конечно поставить в распор между шпильками чего нибудь, но есть большая вероятность погнуть шпильки или забить на них резьбу.
4. откручиваем стойку стабилизатора. Удерживаем шток от проворачивания ключем TORX 40 и ключем на 18 откручиваем гайку и отводим в сторону стойку стабилизатора.
Для того чтобы она легко отсоединилась от стойки амортизатора, необходимо ломиком оттянуть сам стабилизатор немного вниз, иначе ее перекашивает и вынуть невозможно. Молотком выбивать перекошенный шток нельзя во избежании повреждения резьбы, тем более чтобы его потом поставить на место все равно придется опять оттягивать вниз стабилизатор.
5. Отворачиваем рулевые наконечники ключ на 18
6. Откручиваем стойку от поворотного кулака (2 болта на 18 вроде) и привязываем кулак к пружине чтобы в дальнейшем он не повис на тормозном шланге.
7. Пробуем пошевелить шток привода в ступице, если он ходит туда сюда то переходим к снятию шаровой опоры, если он намертво закис в ступице в шлицах то пробуем его выбить из ступицы через деревянную проставку чтобы не повредить резьбу, предварительно замочив WD-40 или любым растворителем ржавчины.
8. Снимаем шаровую.
Отворачиваем ключем на 15 фиксирующий болт шаровой опоры, выбиваем его, вытаскиваем из паза провод АВС и вбиваем в этот паз большую отвертку или небольшое тонкое зубило. Для того чтобы палец свободно выходил из поворотного кулака нужно, чтобы рычаг встал параллельно земле, в других положениях рычага палец шаровой опоры просто клинит в поворотном кулаке.
9. Снимаем поворотный кулак со шлицов привода и отводим в сторону.
Почему лампочка АБС продолжает моргать и хаотично включаться?
Непрерывно мигает либо горит индикатор АБС – это свидетельствует о нарушении передачи сигналов системы. Является признаком серьезных неполадок, поэтому большинство водителей стараются отключить систему ABS, чтобы избежать проблем. Если машина на скорости около 90 км/ч начнет самостоятельно притормаживать – это не только потеря управляемости, но и поломка ходовой.
Действия в этом случае:
- Отключить АБС, вынув предохранители из блока;
- Отыскать неисправность и устранить самостоятельно, если это возможно;
- Обращаться на СТО за диагностикой и ремонтом;
- Если АБС выключить невозможно, остановить машину и вызывать эвакуатор;
Исправление загорания лампочки ABS

При правильной своевременной диагностике, избавиться от проблем или отрегулировать работу системы довольно легко. В процессе эксплуатации водитель способен сам повлиять на работу блока – через насос модуля АБС или клапаны. К тому же, многое зависит от причин неполадок. Иногда датчики и провода АБС исправны и находятся в положенном месте, а барахлит сам модуль. В этом случае выход один – поменять модуль, поскольку ремонт его производителем не задумывался.
Если проблема кроется в неисправности бортового компьютера, необходимо сбросить настройки. Но, естественно, только после полной проверки датчиков, кабелей и модуля.
Замена датчиков вращения колес и блока АБС
Замена датчиков вращения колес производится в случае их неисправности. Для точного определения неисправности датчика АБС следует:
Проверить сопротивление соответствующего датчика со стороны разъема. В режиме «диод» сопротивление, измеренное мультиметром в одном из направлений должно быть около 680 – 800 Ом.

Место установки датчика вращения переднего колеса показано на рисунке:

Место установки датчика вращения заднего колеса показано на рисунке:

Проверить качество зоны контроля скорости и крепления датчика. Зона должна быть без видимых загрязнений, датчик крепиться неподвижно, без смещения.
Внешний вид датчиков показан на рисунке:

Артикулы и производители с приблизительной ценой датчиков приведены в таблице.

Если компьютерная диагностика показала на неисправность электронного блока управления АБС, клапанов модуляторов или других элементов гидравлической системы блока ABS, его лучше заменить агрегатно (полностью), поскольку ремонт будет стоить значительно дороже. Внешний вид датчика показан на рисунке:

На разборке такой блок будет выглядеть приблизительно так.

Его цена будет около 3.000 рублей. Конструктивный номер 13319720 / 13319712.
Контрактный оригинальный блок в более приличном состоянии (артикул 13412550) стоит дороже – от 9.000.

После установки блока АБС требуется:
- заправка тормозной системы;
- прокачка тормозов, устранение возможной течи;
- компьютерная диагностика и сброс ошибок,
- контроль тормозной системы на стенде.
Источник
Почему горит лампочка абс на Шевроле Лачетти

Но, стоит выделить самые распространенные причины появления данного явления:
- Датчики АБС.
- Проводка.
- Блок АБС.
- Тормозные колодки.
- Уровень жидкости и завоздушенность.
- Мозги.
Методы устранения

Панель приборов заведённого автомобиля без ошибок.
После того, как основные причины возгорания контрольной лампы АБС на Шевроле Лачетти определены, автолюбители пытаются собственными силами решить эту задачу. В данной части статьи рассмотрим возможные методы устранения появившейся проблемы без обращения в автосервис, где ремонт обойдется достаточно дорого .

На приборной панели загорелась контрольная лампа АБС.
Датчики АБС
Возгорание лампы АБС на контрольно-приборной панели указывает в первую очередь, что один или несколько датчиков не дают сигнал. Таким образом, существует два варианта – почему отказали измерители.

Датчик АБС на колеса.
Первый – выход со строя непосредственно самого датчика АБС . Поэтому, стоит добраться до колодки проводов, которая соединяет цепь датчика с основной сетью. Затем отсоединить провода и проверить работоспособность измерителя при помощи мультиметра. Такую операцию необходимо совершить со всем датчиками ABS, которые установлены на автомобиле.

Подготовка к демонтажу датчика АБС и его осмотр.
Второй – окисление соединителей в колодке проводов . Это может случиться после езды по снегу или во время дождя. Чтобы устранить проблему, необходимо рассоединить колодку и прочистить контактную группу. Затем, рекомендуется защитить соединение при помощи специальных средств, типа медной пасты.
Проводка
Так, обрыв провода, или его повреждением может привести к возникновению такого эффекта. Чтобы устранить неисправность придется прозвонить всю проводку тестером и заменить поврежденный элемент.
Как показывает практика, большинство автолюбителей производят зачистку поврежденного участка, скрепление проводов и их изоляцию. Рекомендуется проводить не просто скручивание проводки, а их пайку, во избежание коррозионных повреждений, перепадов напряжения и последующих разрывов. Изоляцию лучше проводить не изолентой, а термотрубкой. Это позволит уберечь от попадания влаги в ремонтный участок, а соответственно и предотвратит коррозию.
Блок АБС
В процессе эксплуатации, особенно если автомобилю больше 7 лет, может случиться так, что блок АБС может выйти со строя . Определения неисправности элемента достаточно сложный процесс, который под силу не каждому автомобилисту. Поскольку необходимо обладать определенными знаниями в автомобильной электрике.

Расположение блока АБС на автомобиле.
О замене блока АБС и уже не говориться, поскольку неправильное подключение нового элемента может провести к выходу его со строя, поэтому такие процедуры рекомендуется доверить профессионалам. Поэтому, кто не уверен в своих силах, рекомендуется обратиться в автосервис с хорошим электриком.
Тормозные колодки

Такие колодки должны заставить сигнализатор АБС гореть постоянно!
Неоднократно сигнализатор АБС загорается при износе тормозных колодок. Так, стоит проверить состояния этих важных элементов автомобиля. Для этого придется снять все 4 колеса и проверить каждую колодку отдельно, поскольку датчик мог сработать на любой из них.
Уровень тормозной жидкости и завоздушенность

Расположение тормозного бачка под капотом.
Если предыдущие варианты прошли проверку и неисправностей не обнаружено, то стоит заглянуть в подкапотное пространство и проверить уровень тормозной жидкости в системе. Если в тормозном бачке отсутствует тормозная жидкость, то придется немного попотеть, поскольку обычной доливкой не обойтись и скорее всего система завоздушена.

Процесс прокачки тормозов.
Чтобы устранить неисправность, необходимо доливая жидкость прокачать все четыре колеса, чтобы выгнать воздух с системы. Но, прокачки тормозной системы будет не достаточно и необходимо сбросить ошибку, которая возникла в электронном блоке управления автомобилем.
Мозги

Как было выяснено, загорание контрольной лампы ABS, – это «болезнь» всех Шевроле Лачетти. В большинстве случаев, она кроется именно в программной части. Так, для устранения неисправности необходимо подключаться к ЭБУ и сбрасывать ошибки.

Подключение под диагностической линии.
Если данный вариант не поможет, то стоит перепрошить блок управления. Как показывает практика, это лечить не только проблему с контрольной лампой АБС, но и другие частые неисправности.




























